logo
چهارشنبه ۱۲ فروردین ۱۴۰۵ 1 April 2026
منو
  • صفحه نخست
  •  سیاسی
  •  اقتصادی
  •  اجتماعی
  •  فرهنگی
  •  ورزشی
  •  بین الملل
  •  جامعه
  •  علم و فناوری
  • گوناگون
  • ابرهای مشکوک و ترسناک در تهران + تصاویر ۱۳ اردیبهشت ۱۴۰۲

    ابرهای مشکوک و ترسناک در تهران + تصاویر

    تصویری از پونک؛ میدان عدل در تهران منتشر شده که ابرهای عجیبی در آن مشاهده میشود.

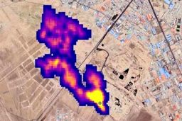
  • ماجرای جنجالی ابر متان در آسمان تهران چه بود؟ ۰۵ آبان ۱۴۰۱

    ماجرای جنجالی ابر متان در آسمان تهران چه بود؟

    برخی رسانه‌ها از ابرغول آسای گاز متان در آسمان تهران خبر داده و به تصاویر ماهواری ناسا استناد کرده‌اند ، در همین راستا…

  •  سیاسی
  •  اقتصادی
  •  اجتماعی
  •  فرهنگی
  •  ورزشی
  •  بین الملل
  •  جامعه
  •  علم و فناوری
  •  درباره ما
  • تبلیغات و تماس با ما
طراحی سایت خبری و خبرگزاری آسام

تمامی حقوق این سایت متعلق به خبرآزاد میباشد و استفاده از مطالب آن با ذکر منبع بلامانع است